
MIL-PRF-25508H
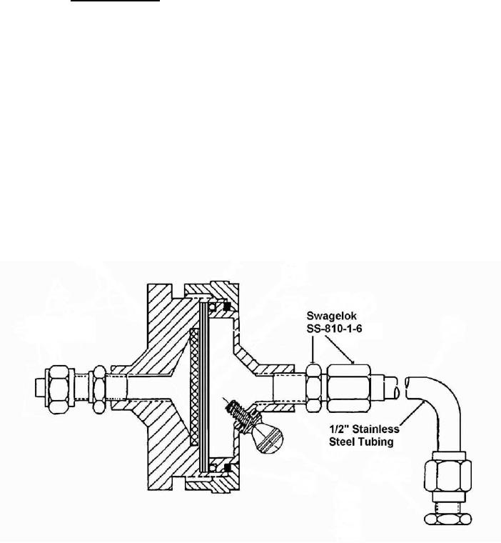
4.4.3 Particulate content. A filter holder assembly (Pall Life Sciences part No. 2220) or
equivalent, modified as shown in Figure 1, shall be attached to the withdrawal line of the vessel to be
utilized to fill the tanks. A preweighed filter paper (47 mm glass fiber paper, type A/E or equivalent) shall
be placed on top of another filter of the same kind. The filters shall then be placed on the porous filter
support, which, in turn, shall be placed in the filter holder as shown in Figure 1. The male threads of the
filter holder shall be wrapped with thin, nonadhesive-backed polytetrafluorethylene tape A-A-58092, or
technical equivalent, to prevent galling of the threads. The holder shall be tightened by hand as tight as
possible to prevent bypassing of the filter element. The discharge liquid from the filter housing shall be
collected in a clean, uninsulated, ambient temperature vessel marked to indicate when 5 liters of liquid
have been collected. The liquid flow shall be terminated when 5 liters of liquid have been collected. The
filter holder shall be removed from the line and permitted to reach ambient temperature. The warmup to
ambient temperature may be expedited by use of an oven or other heat source. Care shall be exercised
to ensure that any airflow which enters the unit will be directed through the inlet of the assembly to
prevent displacing and particles from the surface of the filter. Upon warmup, the other side of the holder
shall be wiped with a clean cloth and the holder then disassembled. The filter paper shall be closely
inspected. The test shall be repeated if evidence of either (a) the filter not being securely clamped by
uniform depression of its edge; (b) the filter having been cut by the holder; or (c) when dirt particles are
detected in the clamped area indicating bypassing had been encountered. The test shall also be
repeated when either the bottom filter shows any discoloration or when leakage of liquid from the filter
holder is detected. Upon completion of a valid test the filter shall be removed from the housing and
weighed to the nearest 0.1 mg.
Figure 1. Filter Cryogenic Liquids
7
For Parts Inquires call Parts Hangar, Inc (727) 493-0744
© Copyright 2015 Integrated Publishing, Inc.
A Service Disabled Veteran Owned Small Business